TL431 Circuito integrado de división de voltaje variable y control de temperatura de regulación de voltaje
Palabras clave: circuito de control de temperatura TL431
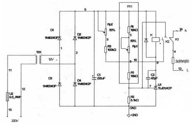
1. Principio de funcionamiento
Después de encender la alimentación, la resistencia de calentamiento se conecta al circuito de CA de 220 V a través del contacto normalmente cerrado del relé, y comienza el calentamiento. En este momento, la temperatura es la temperatura normal y el termistor del coeficiente de temperatura negativo es 10 kΩ. A medida que avanza el calentamiento, la resistencia de Rt continúa disminuyendo y Uref comienza a aumentar. En este momento, ajustar Rpl también puede cambiar el punto de control de temperatura superior T1 que determina la temperatura.
Cuando la temperatura alcanza el punto de control de temperatura. Rt = Rtl, Uref = UCC * R2 / (R2 + R11) 2.5V, la salida del amplificador operacional es alta, el triodo interno está encendido y el relé está conectado. El contacto normalmente cerrado se abre y la calefacción se detiene. Al mismo tiempo, se cierra otro conjunto de contactos normalmente abiertos del relé, de modo que Rp2 + R3 se conecta en paralelo con R11 para aumentar aún más Uref. Este circuito es un circuito de histéresis simple.
El punto de control de temperatura inferior T2 del termostato se puede ajustar ajustando Rp2. A medida que se detiene el calentamiento, la temperatura comienza a disminuir lentamente. Rt aumenta gradualmente, es decir, cuando Rt = Rtl. Debido a la conexión del circuito paralelo Rp2 + R3. Uref todavía es mayor que 2.5V, el transistor de salida continúa conduciendo, manteniendo el relé en el estado de extracción y la resistencia de calentamiento todavía está en el estado apagado. Solo cuando la temperatura cae al umbral de temperatura más bajo T2. Rt = Rt2, Uref = Uc-cxR2 / (R2 + RI1) “Salida de amplificador operacional de 2.5V de bajo nivel, corte interno del triodo, liberación del relé. El contacto normalmente abierto se abre y sale del circuito conectado, mientras que el contacto normalmente cerrado se reinicia y la calefacción se reinicia. Repetidamente, la temperatura se estabiliza en el rango de T1 a T2 controlando la resistencia de calentamiento. En el experimento se descubrió que incluso si no se usa la resistencia de Rp2 + R3, el circuito no exhibirá oscilación térmica (es decir, el relé cambiará continuamente en el punto T1) debido a la inercia del calor. Sin embargo, será más confiable después de agregar Rp + R3, y hay un rango de umbral de temperatura de T1 ~ T2. Este valor puede ajustarse mediante Rpl y Rp2.
2. Depuración de circuito
Este circuito es muy simple. Debido a que el TIA31 tiene una capacidad de conducción de lOOmA, puede manejar directamente relés pequeños, por lo que la placa se puede hacer con una placa de orificio. Es más difícil depurar el circuito. Aquí, el termistor de coeficiente de temperatura negativo de 10kΩ para la medición de temperatura se utiliza con alta precisión. Después de encender el circuito, comienza el calentamiento. La resistencia de medición de temperatura de 10kΩ se coloca en la sala de control de temperatura, y el termómetro se coloca al mismo tiempo, cuando la temperatura sube al valor de temperatura límite superior establecido Tl. Ajuste Rp1. Encienda el TL431 y tire del relé. Continúe observando que cuando la temperatura cae al valor de control de temperatura más bajo T2, ajuste Rp2 para hacer que TL431 se corte y el relé se libere. Debido a la no linealidad de la resistencia de medición de temperatura, la indicación de los potenciómetros Rp1 y Rp2 también puede ser no lineal.
Solo marque algunos puntos clave.
Este circuito de control de temperatura usa solo un TL431 para completar la configuración y el control de la temperatura en un rango. Simple y práctico, rentable. Ideal para estudiantes y entusiastas de la electrónica.
1. Principio de funcionamiento
Después de encender la alimentación, la resistencia de calentamiento se conecta al circuito de CA de 220 V a través del contacto normalmente cerrado del relé, y comienza el calentamiento. En este momento, la temperatura es la temperatura normal y el termistor del coeficiente de temperatura negativo es 10 kΩ. A medida que avanza el calentamiento, la resistencia de Rt continúa disminuyendo y Uref comienza a aumentar. En este momento, ajustar Rpl también puede cambiar el punto de control de temperatura superior T1 que determina la temperatura.
Cuando la temperatura alcanza el punto de control de temperatura. Rt = Rtl, Uref = UCC * R2 / (R2 + R11) 2.5V, la salida del amplificador operacional es alta, el triodo interno está encendido y el relé está conectado. El contacto normalmente cerrado se abre y la calefacción se detiene. Al mismo tiempo, se cierra otro conjunto de contactos normalmente abiertos del relé, de modo que Rp2 + R3 se conecta en paralelo con R11 para aumentar aún más Uref. Este circuito es un circuito de histéresis simple.
El punto de control de temperatura inferior T2 del termostato se puede ajustar ajustando Rp2. A medida que se detiene el calentamiento, la temperatura comienza a disminuir lentamente. Rt aumenta gradualmente, es decir, cuando Rt = Rtl. Debido a la conexión del circuito paralelo Rp2 + R3. Uref todavía es mayor que 2.5V, el transistor de salida continúa conduciendo, manteniendo el relé en el estado de extracción y la resistencia de calentamiento todavía está en el estado apagado. Solo cuando la temperatura cae al umbral de temperatura más bajo T2. Rt = Rt2, Uref = Uc-cxR2 / (R2 + RI1) “Salida de amplificador operacional de 2.5V de bajo nivel, corte interno del triodo, liberación del relé. El contacto normalmente abierto se abre y sale del circuito conectado, mientras que el contacto normalmente cerrado se reinicia y la calefacción se reinicia. Repetidamente, la temperatura se estabiliza en el rango de T1 a T2 controlando la resistencia de calentamiento. En el experimento se descubrió que incluso si no se usa la resistencia de Rp2 + R3, el circuito no exhibirá oscilación térmica (es decir, el relé cambiará continuamente en el punto T1) debido a la inercia del calor. Sin embargo, será más confiable después de agregar Rp + R3, y hay un rango de umbral de temperatura de T1 ~ T2. Este valor puede ajustarse mediante Rpl y Rp2.

2. Depuración de circuito
Este circuito es muy simple. Debido a que el TIA31 tiene una capacidad de conducción de lOOmA, puede manejar directamente relés pequeños, por lo que la placa se puede hacer con una placa de orificio. Es más difícil depurar el circuito. Aquí, el termistor de coeficiente de temperatura negativo de 10kΩ para la medición de temperatura se utiliza con alta precisión. Después de encender el circuito, comienza el calentamiento. La resistencia de medición de temperatura de 10kΩ se coloca en la sala de control de temperatura, y el termómetro se coloca al mismo tiempo, cuando la temperatura sube al valor de temperatura límite superior establecido Tl. Ajuste Rp1. Encienda el TL431 y tire del relé. Continúe observando que cuando la temperatura cae al valor de control de temperatura más bajo T2, ajuste Rp2 para hacer que TL431 se corte y el relé se libere. Debido a la no linealidad de la resistencia de medición de temperatura, la indicación de los potenciómetros Rp1 y Rp2 también puede ser no lineal.
Solo marque algunos puntos clave.
Este circuito de control de temperatura usa solo un TL431 para completar la configuración y el control de la temperatura en un rango. Simple y práctico, rentable. Ideal para estudiantes y entusiastas de la electrónica.





